Murray 629104x5A - 29" Dual Stage Snow Thrower (2003) Wiring (part 2) Ersatzteile
Wiring (part 2) 629104x5A - Murray 29" Dual Stage Snow Thrower (2003)

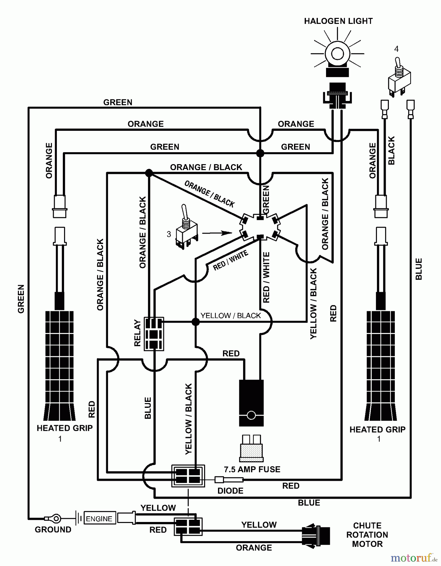
Hier finden Sie die Ersatzteilzeichnung für Murray Schneefräsen 629104x5A - Murray 29" Dual Stage Snow Thrower (2003) Wiring (part 2). Wählen Sie das benötigte Ersatzteil aus der Ersatzteilliste Ihres Murray Gerätes aus und bestellen Sie einfach online. Viele Murray Ersatzteile halten wir ständig in unserem Lager für Sie bereit.
| BildNr | Artikel Nummer | Bezeichnung | |
| 1 | BS1501352MA | GRIP, HEATED | |
| 3 | BS1501348MA | SWITCH,CHUTE ROTATION | |
| 4 | BS1501349MA | SCHALTER,ERWARMTER/BEHEIZTER G | |


Qualitätsmanagement
Informieren Sie uns, wenn Sie einen Fehler gefunden haben.

